
SONNEK Engineering was founded 1930 and is today a highly innovative international company specialized in liquid technology. Since more than 50 years, SONNEK Engineering advises customers in all questions concerning pumps, system solutions, railway technology, food applications and services. SONNEK Engineering has a team of experienced field engineers and design engineers. Small units are built in the Vienna workshop, bigger systems at the production site in Ternitz. The whole group have today more than 160 employees and is active in more than 20 different industrial sectors.
SONNEK supplies pumps and pumping systems. These units are either completely build by our international pump manufacturer partners or completed by SONNEK. SONNEK provides also skid solutions of entire pump systems. Customers are in the fields of oil & gas, energy industries including hydropower, mineral oils & biofuels, chemical, metal, construction, pharmaceutical and food.
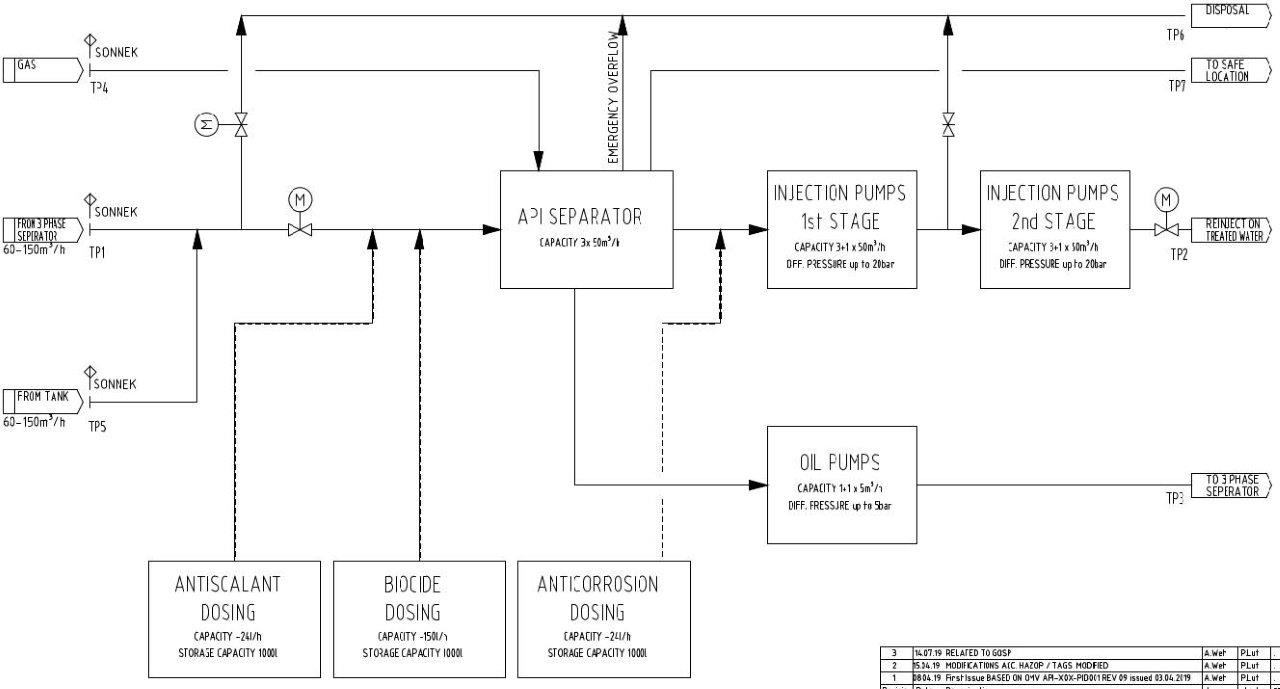
SONNEK’s key developments are solutions for the following industrial applications:
- Modular containerized systems or skid-based systems for produced water injection (formation water)
- Booster pump systems for liquids such as produced water and salt water
- Modular solutions for produced water treatment
- Loading and unloading systems for chemical and oil tank farms
- Systems for multiphase pumping
- Fully automized systems for dewatering
- Turnkey systems for industrial liquid or gas technology according customer specifications
- Wastewater treatment systems for commercial and industrial wastewater
- O&G Chemicals dosing systems
For more information, please visit the online links below:
Home of Fluids - Sonnek Engineering






















